联系人:李经理
手 机:13407546885
电 话:400-002-0516
地 址:徐州高新技术产业开发区第三工业园经纬路21号

co₂作为一种新型制冷剂,目前正在被推广使用,商业部在相关文件中明确提倡使用,r507/co₂制冷系统采用 r507/co₂复叠和载冷两种制冷系统形式,由低混 co₂与中温 r507制冷系统组成。该系统可为用户提 供 -49℃~5℃冷源,涵盖速冻、冷冻、冷藏、加工间等使用工况,多个温区可通…

其蒸发器具有相较高的换热效率,能保证长距离供液,操作简单,便于集中控制和实现自动化,融霜方便,但系统增设液泵后能耗增加。液泵供液适合于大、中型制冷系统。另外,液泵供液系统根据低压液体进出蒸发器的上、下位置,分为“上进下出”和“下进上出”两种型式。上进下出供液…

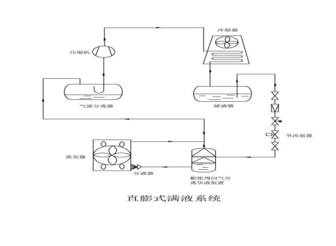
结合了直膨和满液制冷系统的优点,在造价方面比满液低、比干式高,介于二者之间,制冷效果和满液制冷系统接近,工作原理是利用物质在不同压力下的沸点差异,通过降低压力使液体迅速蒸发,实现汽液分离,阻止气体进入蒸发器内,从而减小了蒸发器的蒸发阻力,增大了蒸发空间,实现…

相对满液桶泵制冷系统⽽⾔,初投资相对低,制冷系统节流靠膨胀阀节流制冷,常⽤于⼩型冷库,⼲式膨胀供液系统的制冷系统简单操作,调试⽅便,制冷⼯况变化过⼤时可避免压缩机液击,但蒸发器换热效果不如满液桶泵系统。

在冷库保温工程中,挤塑板错缝铺设并非简单的施工习惯,而是保障保温效果、结构稳定及长期运行的关键举措,其核心原因如下:
首先,阻断冷桥,降低能耗。冷库室内外温差普遍达30℃以上,若挤塑板对齐铺设形成通缝,会成为冷气渗透的“通道”(即冷桥),导致制…

1. 气泡类型判断(精准定位故障根源)
- 少量间歇性气泡:多为系统轻微缺氟或温度波动导致,观察运行10-15分钟,若气泡消失则属正常波动。
- 大量持续性气泡:大概率是制冷剂泄漏或节流阀调节不当,需进一步检测。
- 泡沫状气泡:可能伴随润滑油混入制冷剂,提示油分…


冷库作为冷链物流、食品保鲜及工业物料存储的核心设施,蒸发温度与制冷效果直接决定存储品质与运营成本。当出现蒸发温度偏低且制冷效率下降时,需从系统组件、运行参数、维护管理等多维度精准定位问题,以下结合实操场景展开详细分析:
一、蒸发器系统故障:换热效率核心受…

一、热负荷相关(最易忽视)
¨环境温度:设备是否处于暴晒、高温车间(超过35℃)或通风不良区域?
¨密封情况:门窗/库门是否频繁开关、密封条老化(用a4纸夹门缝,能轻易抽出则密封失效)?
¨保温效果:冷库/箱体保温层是否破损、受潮(内壁结露严重可能是保温失效)…